韩剧《我的瑜伽教练》免费,同学聚会妈妈喝醉酒回来,二人世界真人版免费播放
0516-86224832
企业简介
企业荣誉
产品展示
GLM系列剩余电流动作断路器
GLM6E系列塑壳断路器
GLL1系列剩余电流保护器
0.4KV智能电网管理系统
GLJD6系列剩余电流保护继电器
JLB系列漏电断路器
新闻动态
行业资讯
联系方式
所有产品分类
Product categories
GLM系列剩余电流动作断路器
GLM6E系列塑壳断路器
GLL1系列剩余电流保护器
0.4KV智能电网管理系统
GLJD6系列剩余电流保护继电器
JLB系列漏电断路器
最新文章
产品接线图
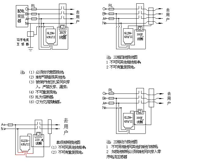
GLJD6-630/II产品接线图
贺邳州市国龙电器有限公司成功上线!
贺邳州市国龙电器有限公司成功上线!
贺邳州市国龙电器有限公司成功上线!
贺邳州市国龙电器有限公司成功上线!
贺邳州市国龙电器有限公司成功上线!
贺邳州市国龙电器有限公司成功上线!
首页
>
下载中心
GLJD6-630/II产品接线图
发布时间:2011-03-22 浏览次数:133582
上一篇:
没有上篇了
下一篇:
产品接线图
联系我们
0516-86224832
pzgldq@163.com
江苏省邳州市邳新路58号
江苏国龙电气有限公司
关键词:
国龙电器
剩余电流保护器
剩余电流断路器
漏电断路器
Copyright © 2011-2021 江苏国龙电气有限公司 All Rights Reserved. 手 机:13705222556 电 话:0516-86224832 地 址:江苏省邳州市高新技术产业开发区邳新路58号
技术支持:
徐州慧网
主站蜘蛛池模板:
喀什市
|
淳化县
|
东海县
|
蓝山县
|
哈尔滨市
|
依兰县
|
沛县
|
和田市
|
甘洛县
|
大理市
|
明光市
|
宜章县
|
犍为县
|
九龙县
|
邵阳市
|
攀枝花市
|
武夷山市
|
南开区
|
福安市
|
墨竹工卡县
|
泰顺县
|
彭山县
|
任丘市
|
云霄县
|
中牟县
|
九龙县
|
江口县
|
都昌县
|
温州市
|
库尔勒市
|
呼和浩特市
|
山东省
|
嘉兴市
|
饶平县
|
临武县
|
岢岚县
|
闸北区
|
宁乡县
|
汝州市
|
施秉县
|
凤山市
|